Circuito eléctrico del limpiaparabrisas
Circuito eléctrico del limpiaparabrisas: componentes y funcionamiento
Explicación técnica del circuito eléctrico del limpiaparabrisas, detallando motor, relé, mando, protecciones y el sistema de retorno automático, junto con las claves para su comprobación y diagnóstico en el taller.
Circuito eléctrico limpiaparabrisas.
En el artículo se explica el circuito de principio del limpiaparabrisas, tanto delantero como trasero. Se puede apreciar el camino de las corrientes para cada uno de las posiciones del conmutador y posición del contacto móvil de realimentación. Leer mas….


1.1. Camino de las corrientes.
(ver video anterior)
La escobilla 11 del motor, esta en todo momento conectada a masa.
Cuando las rasquetas están recogidas, la leva mantiene el conmutador en la posición 7, por tanto, en la posición motor parado (conmutador en la posición A), la escobilla 10 esta conectada a masa. La bombilla esta apagada.
En primera velocidad (conmutador en la posición B), la escobilla 10 esta conectada a positivo, el conmutador bascula a la posición 6 y se enciende la bombilla. La bombilla se apagara cada vez que las rasquetas estén recogidas (conmutador en la posición 7)
Si estando en primera velocidad lo paramos (conmutador en la posición A), este lo hará cunado estén las raquetas recogidas, ya que de no ser así le llegara positivo por el cable verde.
En segunda velocidad le llega positivo a la escobilla 12
2.3. Maqueta de limpiaparabrisas limpialuneta y lavafaros. funcionamiento.
Sobre el tablero, los alumnos han montado el circuito limpiaparabrisas delantero y trasero de un vehículo. Se ha incluido un depósito de agua con su bomba. Al girar en uno de los sentido manda el agua hacia el lavafaros, mientras que cuando gira en el otro sentido, lanza el agua a la luna parabrisas. Se ha añadido también el relé cadenciador y una lampara testigo indicadora de rasquetas recogidas.
¿Cómo funciona el sistema de limpiaparabrisas? ¿Cuántos cables tiene un motor lavalunetas trasera? ¿Cuál es el diagrama eléctrico del un limpiaparabrisas? … El sistema está compuesto por un motor reductor que es alimentado a través de un relé. Suele tener dos velocidades, para lo que monta tres escobillas…
5A # Relé temporizado limpiaparabrisas. Pin Out Los relés en el automóvil
3. Limpiaparabrisas intermitente de retardo variable o programado
3.1. Formulario: Limpiaparabrisas intermitente de retardo variable o programado
(Formulario 4.3.)
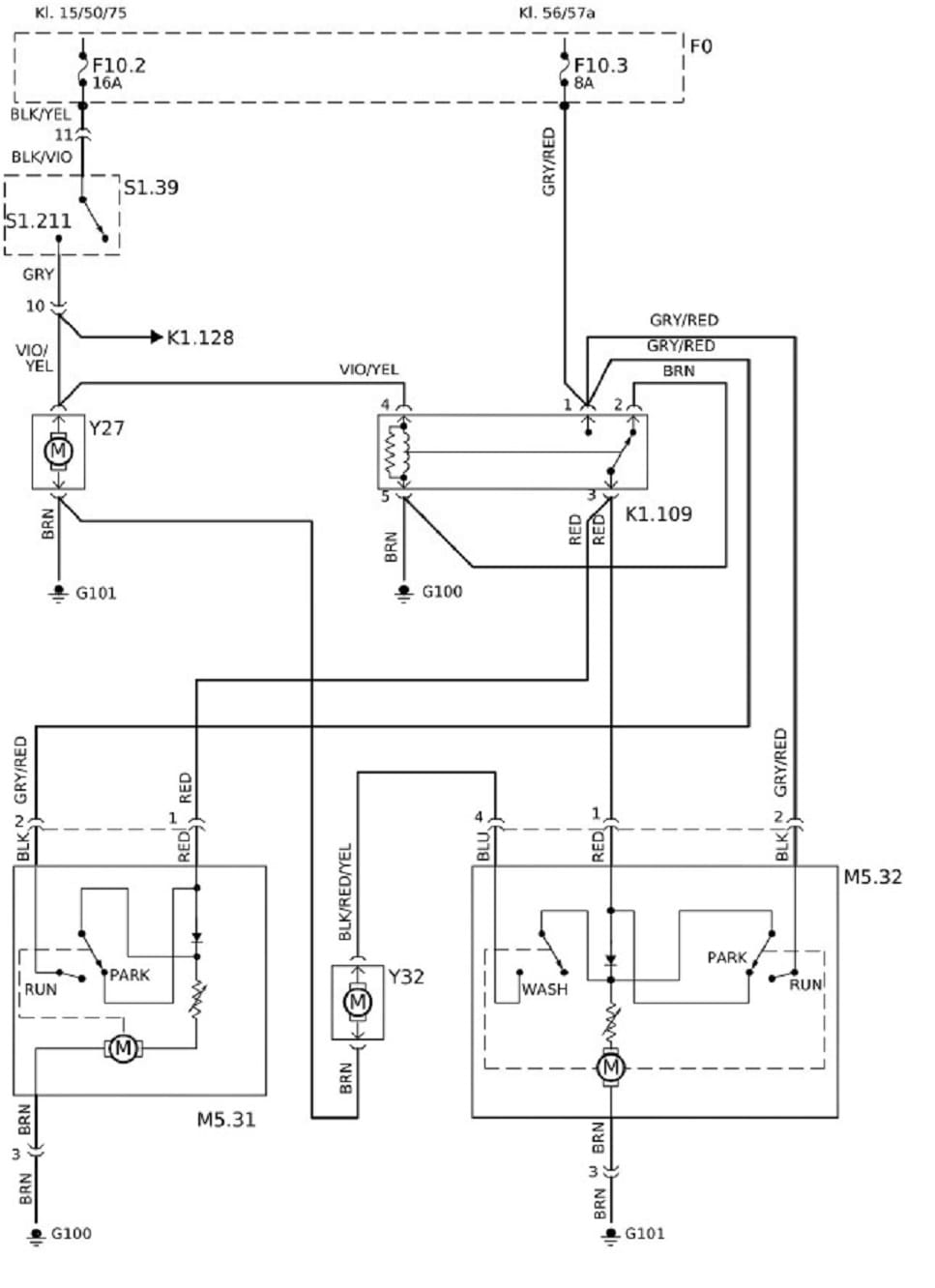
4. Circuitos limpiaparabrisas reales. (descargas)
– Descarga del esquema.
Mercedes-Benz / 124 / 300 D / 3 l / 80 – 83 kW / 01/1985 – 06/1993 / OM 603.912
Esquema eléctrico – Instal. limpiparabrisas
Circuito para instalación de limpieza
lavado de faros
Versión 1.127.1 / ESIWEB_C6
Leyenda:
F0 Caja de fusibles.
F10.2 Fisible 2.
F10.3 Fusible 3.
K1.109 Relé bomba limpiafaros.
K1.128 Relé de bomba lavaparabrisas.
M5.31 Motor de limpiafaros, izquierda.
M5.32 Motor de limpiafaros, derecha.
S1.211 Interruptor de sistema lavacristales.
S1.39 Interruptor combinado.
Y27 Bomba de limpiaparabrisas.
Y32 Bomba lav. faros.
5. Circuito eléctrico bomba lavaparabrisas.
Funcionamiento:
El relé temporizado es alimentado con positivo directo de batería por el terminal 30 y con negativo por el terminar 31.
El terminar 58 (ó 56 ó 15) del relé se polariza con positivo procedente de alguno de los circuito indicados en la figura.
Al actuar sobre el pulsador, llega un pulso negativo al terminal S, cerrándose el interruptor del relé y por tanto la bomba se pone en funcionamiento durante un tiempo determinado por el temporizador. transcurrido dicho intervalo de tiempo, el interruptor del relé se abre y la bomba para.



Hola, necesito ayuda para conseguir el diagrama del limpiaparabrisas con sensor de lluvia para un audi Q3 año 2014.
amigo por casualidad tienes el diagrama electrico del telecomando del cotroen c4 año 2010 1.6 bencinero
la verdad que los limpia parabrisas dejaron de funcionar en todas las velocidades y ya verifique el motor y los fusibles solo me queda el telecomando
si es que tienes el diagrama sería fantastico
Hola , tengo un lada niva y no encuentro repuestos , mi idea es colocarle una tecja en el tablero, pero necesito un esquema del circuito , el temporisador esta muuerto con lo que cuento es el motor, usted me puede dar una idea muchas gracias
Lo siento Miguel.
No tengo esquemas eléctricos de ese coche. Solo tengo de coches europeos.
Un saludo.
Me podrías decir o enviar en donde se encuentra el rele del motor limpiaparabrisas de Chevrolet tornado Año 2009
Necesito esquema circuito eléctrico completo de ford f 100/85 diesel «sistema arranque,regulador de voltaje,Y luces en gral, gracias
Ya le cambie el motor. La palanca de mano de cambios el suich y todavia se activan sólos los parabrisas y paran enmedio. Que podrá ser.
Hola Oscar.
Si el sistema se pone en marcha solo.
Lleva sensor de lluvia? El problema puede estar ahí. Desactiva el modo automático del limpia y verifica si esto sigue ocurriendo.
Un saludo.
Diagrama de ford fiesta 1.6 2007
Para ver cableado de conectir de limpiaparabrisas
Buenas tengo un motor limpiaparabrisas del Daewoo de 5cables me podrían facilitar el diagrama y la conexión de los cables gracias
Hola Guillermo.
Sería raro que lo tuviese, en cualquier caso, necesitaría saber el modelo, y año de fabricación o mejor aun el número de bastidor para poder buscar en mi bases de datos.
I hola tengo problema con el sapito de agua no tira agua al limpia parabrisa
Buen dia me podrian apoyar con el diagrama de modulo de limpiaparabrisas de una silverado 92
Lo siento, lo he buscado en Atelio y en ESI tronic de bosch, y no está. Y es que solo disponen de coches europeos ó comercializados en Europa.
Un saludo.
Hola :
Tengo un Suzuki Samurai del 87 , el motor del limpia no tenia fuerza aunque todo lo demas funcionaba bien Lo sustitui por el motor de un Golf II .
Lo he conectado de forma que funcionan las dos velocidades y el modo en que moviendo hacia abajo da un barrido completo Si lo mantengo pulsado funciona pero se para en el momento en que lo suelto Lo mismo que las dos veñocidades se para en el momento en lo pongo en la posicion de descanso.
El Suzuki no tenia rele y lo monte son el .
Que puedo hacer para que complete el barrido si se pare con las escobillas abajo ?.
Muchas gracias
Hola Isidro.
Por lo que dices, meda la impresión que no has conectado correctamente el motor, concretamente el positivo de realimentación. Verifica que en todo momento (contacto dado)le llegue + 12V al motor del limpia
Mañana publico un video donde explico concretamente el mecanismo por el cual las rasquetas quedan siempre recogidas. https://youtu.be/vmj3-3UCysI
Un saludo, espero te sirva de ayuda.
buen dia amigo, saludos agradezco a quien me pueda orientar. Hice las conexiones y el limpiaparabrisa no regresa a su posiciòn original ni hace la intermitencia en que me equivoque? (es una adaptacion de un control de mando de un corsa a un motor de limpiaparabrisa de un ford del rey)
Hola. Pues no se en que te has podido equivocar. Deberías obtener los circuitos del motor y los del mando para verificar si son compatibles. Si no puedes disponer de los esquemas, puedes obtener cada uno de los terminales del mando, con el polímetro (Ohmetro) y los del motor con una batería.
Un saludo.
Land Rover evoque año 2012. Limpiaparabrisas delantero bloqueado bomba agua funciona. Fusibles buenos. Cambié batería y ampolleta luz baja izquierda. Cuál podría ser la falla?
Hola soy Pedro tengo un Citroën saxo VTS y cuando activó el limpia parabrisas vas muy bien pero cuando lo desactivó no vuelve a su tio. Y Nose que puedes. ser un saludo
Hola Pedro. Por lo que cuentas, pueden ser varias cosas:
1º Mecanismo interno del motor de leva-conmutador ó anillos rozantes averiado. Puedes verificar está avería si colocas una bombilla entre positivo (+15 ó 30) y cable de realimentación. se encenderá (o apagará cada vez que las rasquetas estén recogidas.(ver vídeo)
2º. Mando de accionamiento de elevalunas averiado.(lo puedes diagnosticar con un simple polímetro configurado para medir tensión. (Ver circuito de vídeo)
3º. Cable de re alimentación de retorno de rasquetas de limpiaparabrisas cortado. (lo puedes diagnosticar con un simple polímetro configurado para medir tensión. (Ver circuito de vídeo)
En cualquier caso, antes de nada, verifica el estado del los fusibles. (la mayor’ia de los vehículos utilizan +15 para realimentacion, si el fusible de realimentaci’on est’a fundido, las rasquetas se paran en cualquier posici’on de la luna.
Un saludo.
NECESITO EL DIAGRAMA ELECTRICO DEL LIMPIA PARABRISAS DEL CORSA 2005, COMO TAMBIEN COMO SE DESMONTA LA PALANCA QUE ACTIVA EL LIMPIA PARABRISAS.
MI LIMPIA PARABRISAS A VECES TRABAJA Y A VECES NO, COMO QUE ALGO HACE MAL CONTACTO.
Hola.
Por lo que cuentas, parece fallo de contactos eléctricos del interior del mando.
Yo utilizo un aceite limpia-contactos que aveces funciona y queda reparada la avería durante un tiempo más o menos largo.
Dejo un enlace al esquema eléctrico, pero no dispongo de información de como desmontarlo.
Un saludo.